圖片:
圖片:
圖片:
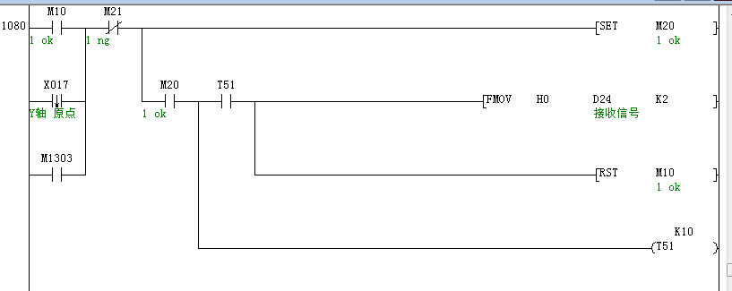
新手,遇到個問題。
用的是三菱fx3u的plc,通訊卡是485-BD通訊板。兩個掃碼槍通過串口給pc發送數據,PC端經過數據庫比對給出兩個比對結果,然后PC再通過串口給plc發送這兩個結果。掃碼槍給PC發的信號先后順序不確定,PC給plc發的數據照理也是先后不一,反正是通過串口發的。
PC給plc發的是OK1、OK2、NG1、NG2,為什么最后plc的D20只能接收到OK、NG兩個信號?后面的1和2丟哪里去了?
后面就把PC端發的OK1、OK2、NG1、NG2這四個信號改成了OK、NG、ok、ng,能正常接收到這四個數據了。但是經過幾千次測試后發現plc偶爾只能接收到一個大寫K或者一個小寫k,甚至會接收到什么1K,-K,j這幾個數據。出現的概率大概在10%

純新手,程序截圖在附件里,不知道問題出在哪里,求師傅指教。
