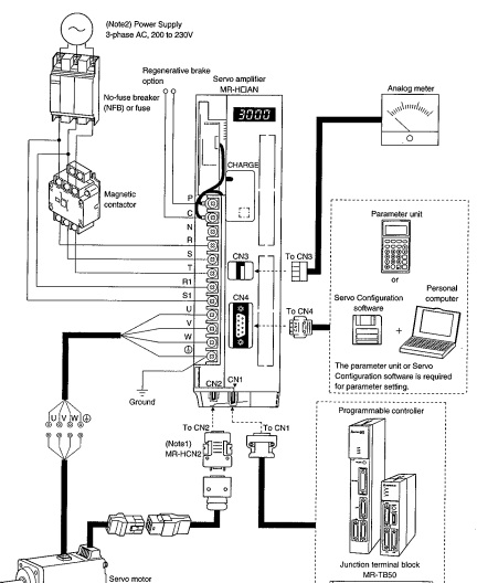
引用引用第1樓monkeykinghy于2016-09-16 15:35發表的 :[attachment=152606] [attachment=152607] 記憶中是用手操器來進行參數設定的 ,軟件好像沒有用過,你可以找個手操器試試!
主辦單位:上海明控機電科技有限公司
本站所有內容均為網友自行發布,不代表網站立場,如有爭議請與管理員聯系
工控人家園是公益論壇,不銷售任何資料軟件,不銷售會員和積分
刪貼、投訴電話:13816792706
遵守法律,文明發言 滬ICP備10210768號-2 滬公網安備31010802001143號